SHIFT POINT CONTROL (AUTOMATIC SHIFT CONTROL)
Outline
The TCM implements auto shift control according to the vehicle speed and accelerator pedal depression amount while in D position.
When the vehicle is stopped with the selector lever is in the D position and the brake pedal depressed, the neutral idle control is performed which internally controls the automatic transmission to be in the neutral condition while the selector lever is in the D position. When the brake pedal is being released, the clutch is engaged immediately and the automatic transmission returns to the normal D position condition.
If the selector lever is moved from N to R while the vehicle is traveling and the transmission shifts into reverse, the wheels may be locked, which is extremely dangerous. In order to avoid this, TCM inhibits the transmission from shifting into reverse while traveling.
When SPORT mode is selected using the drive selection switch, a lower gear relative to normal mode is selected, and control is performed so that a higher operating force can be assured. (with drive selection switch)
When implementing the automatic shift control, the TCM determines the driving conditions based on each input signal and selects the drive mode appropriate to the driving conditions. In addition, information such as torque and gear changes is exchanged via PCM and CAN communication and control is performed so as to achieve optimum drive force according to the driving scenario.
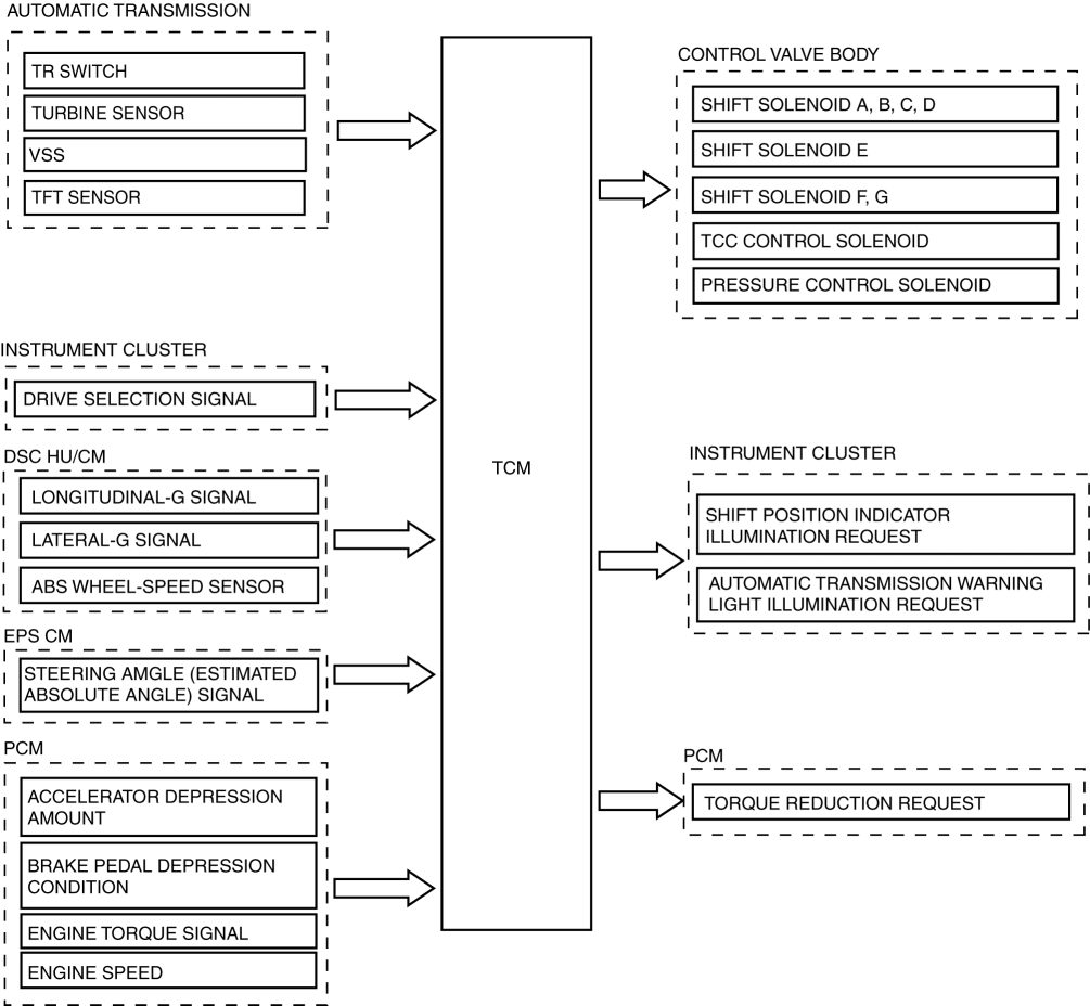
Construction
Block diagram
Operation
Driving range determination
If a D position signal is input and an M position signal is not input, the TCM implements auto shift control.
Driving mode determination
For the auto shift control, NORMAL mode is usually selected, however it automatically switches to driving mode depending on the driving conditions. (without drive selection switch)
AAS (Active Adaptive Shift) mode: Automatically controls the optimum shift point according to the road conditions and the driver operation.
High ATF temperature mode: When the ATF temperature rises to a high temperature, the engine torque is restricted so that the increase in ATF temperature is suppressed to protect the transmission.
5-6 shift inhibit control: The TCM inhibits shift change from the 5th to 6th gears when it determines that the engine is cold based on the engine coolant temperature signal from the engine.
Normal mode and SPORT mode can be selected using the drive selection switch and the following modes are switched automatically based on the driving conditions in conjunction with normal mode/SPORT mode. (with drive selection switch)
AAS (Active Adaptive Shift) mode: Automatically controls the optimum shift point according to the road conditions and the driver operation.
High ATF temperature mode: When the ATF temperature rises to a high temperature, the engine torque is restricted so that the increase in ATF temperature is suppressed to protect the transmission.
5-6 shift inhibit control: The TCM inhibits shift change from the 5th to 6th gears when it determines that the engine is cold based on the engine coolant temperature signal from the engine.
AAS (Active Adaptive Shift) mode operation
Accelerator pedal fully closed suddenly and returned:
When the accelerator pedal is fully closed and returned at a certain speed or more, shift-up is inhibited for specified time to improve speed control and reacceleration performance.
Brake is strongly depressed:
When decelerating at a certain speed or more, a lower gear is selected so that re-acceleration is performed smoothly.
During a shift change with the brake pedal depressed firmly, blipping control (synchronization to engine speed) is performed to shorten the shifting time.
When cornering:
While cornering at a turn with a radius of less than a specified value, shift up is suppressed to improve vehicle speed performance while cornering and reacceleration performance after cornering.
During ascent:
While ascending a slope of a certain grade or more, slope mode control prevents unnecessary shift-up by maintaining the appropriate gear.
During descent:
While descending a slope of a certain grade or more and depressing the brake pedal, the gears are appropriately shifted down according to the estimated slope angle for effective use of engine braking. As a result, frequent brake pedal operation is reduced.
NOTE:
When SPORT mode is selected, the AAS selects a lower gear compared to when normal mode is selected, and maintains it for a longer period of time. (with drive selection switch)
AAS (active adaptive shift) operation scenario and effect
The AAS (active adaptive shift) is a mode which estimates the driving environment and driver???s intentions according to the vehicle driving conditions and the driver???s operations, and selects the optimum gear for driving.
Automatic transmission operation chart
< Previous Next >


